Our firm, in collaboration with Beijing Wei Chixue Law Firm, has recently closed......
Trademark administrative reconsideration refers to the administrative reconsidera......
Kurze Erörterung der Bewertung von technischen Unterscheidungsmerkmalen unter „Gesamtbetrachtung“ anhand eines Fallbeispiels


Min LI
Chinesische Patentanwältin
 
Bei der Bewertung der erfinderischen Tätigkeiten mithilfe von "Dreischritt-Methode" kommt es häufig vor, dass der Prüfer ein ganzes Merkmal in Segmente unterteilt und diese isoliert mit dem Aufbau der Entgegenhaltungen vergleicht, wobei der Vergleich auf der Abweichung von dem technischen Konzept der vorliegenden Anmeldung basiert. Die Autorin analysiert die Gegenmaßnahmen bei der Erwiderung des Prüfungsbescheids detailliert anhand von einem Fall und erörtert dabei die daraus gewonnenen Erkenntnisse.
 
I. Falleinführung
 
Der vorliegende Fall betrifft ein Elektrowerkzeug. Der Anspruch 1 lautet wie folgt:
 
„Das Elektrowerkzeug umfasst: eine Schneide, einen Griff, eine Klemme 1, einen Schalter und einen im Griff angeordneten Grundkörper,
 
der Grundkörper umfasst:
 
eine Klemme 2, die die Klemme 1 und ein Kabel elektrisch verbindet, indem sie an die Klemme 1 angelegt wird, und das Kabel elektrisch mit dem externen Kontroller verbunden wird;
 
eine Leiterplatte, die als Relais zwischen der Klemme 2 und dem Kabel verwendet wird; und
 
ein Substrat, das als Relais zwischen dem Schalter und der Leiterplatte verwendet wird.“
 
Der Prüfer hat darauf hingewiesen, dass das Unterscheidungsmerkmal des Anspruchs 1 im Vergleich zu D1 wie folgt lautet: „eine Leiterplatte, die als Relais zwischen der Klemme 2 und dem Kabel verwendet zu werden; und ein Substrat, das als Relais zwischen dem Schalter und der Leiterplatte verwendet zu werden.“ Aufgrund dieses Unterscheidungsmerkmals liegt die technische Lösung des Anspruchs 1 darin, wie die Schaltung besser gestaltet werden kann, um die Montage zu erleichtern. D2 hat eine technische Lösung offenbart, wobei die Leiterplatte als Relais zwischen der zweiten Klemme und dem Kabel verwendet wird. Die Leiterplatte dient sowohl in D2 als auch in der vorliegenden Erfindung ebenfalls zur besseren Gestaltung der Schaltung für die Erleichterung der Montage. Darüber hinaus hat D3 eine technische Lösung offenbart, wobei ein Substrat zwischen dem Schalter und der Leiterplatte vorgesehen ist. Auf dieser Grundlage ist es für den Fachmann leicht vorstellbar, das Substrat als Relais zwischen dem Schalter und der Leiterplatte dient. Daher kann auf der Grundlage von D1 in Kombination von D2, D3 und den oben erwähnten konventionellen Ansätzen die durch Anspruch 1 beanspruchte technische Lösung erhalten werden.
 
II. Analyse
 
Die Autorin hält die Bewertung des Prüfers für unzumutbar, und gemäß dem Inhalt des Anspruchs 1 dieser vorliegenden Anmeldung sind die Verbindungen zwischen den einzelnen Komponenten wie im folgenden Blockdiagramm dargestellt.
 
 
 
Diesem Blockdiagramm ist es zu entnehmen, dass die Klemme 2, die Leiterplatte und das Substrat den Grundkörper ausbilden, der als Ganzes als Relais zwischen anderen Komponenten und dem Kabel verwendet wird. Das heißt, dass alle Komponenten durch den Grundkörper letztlich mit dem Kabel elektrisch verbunden sind. In dieser Anmeldung ist das Substrat einschließlich einer Leiterplatte innerhalb des Griffs vorgesehen, und die Leiterplatte ist mit dem Kabel verbunden, das aus dem Griff herausgeführt werden. Dazu ist das Kabel lösbar mit dem vom Kontroller ausgehenden elektrischen Kabel verbunden. Bei der Montage des Substrats wird die aufwendige Verdrahtung von elektrischen Kabeln im engen Raum innerhalb des Griffs vermieden. Solange die Verbindung des Kabels mit dem elektrischen Kabel einfach außerhalb des Griffs erfolgt, kann eine elektrische Verbindung mit dem Kontroller außerhalb des Elektrowerkzeugs hergestellt werden, was die Montagezeit des Elektrowerkzeugs verkürzen und seine Montierbarkeit verbessern kann. Außerdem ist nur es bei der nachfolgenden Montage der Schneide erforderlich, die Klemme 1 der Schneide an die Klemme 2 des Grundkörpers anzulegen, dabei wird eine elektrische Verbindung zwischen der Schneide und dem Kabel hergestellt, die aufwendige Verdrahtung vermieden und die Montierbarkeit verbessert.
 
Wie oben erwähnt sind die Klemme 2, die Leiterplatte und das Substrat unlösbar miteinander verknüpft und wirken als Ganzes, nämlich als Grundkörper zusammen. Der Anspruch 1 der vorliegenden Anmeldung unterscheidet sich von D1 durch den gesamten Grundkörper, der von der Klemme 2, der Leiterplatte und dem Substrat ausgebildet ist. Dank des Grundkörpers können aufwendigen Arbeiten wie Verdrahtung vermieden werden und insgesamt den Effekt der Montage vom Elektrowerkzeug verbessert werden.
 
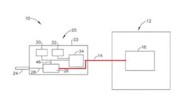
Obwohl „die Leiterplatte 34 in D2 der Leiterplatte der vorliegenden Anmeldung entspricht, offenbart D2 eine technische Lösung, wobei die Leiterplatte als Relais zwischen der zweiten Klemme und dem Kabel dient, und sie in D2 auf einer gleichen Weise wie in der vorliegenden Erfindung wirkt, nämlich um die Montage durch eine bessere Gestaltung der Schaltung zu erleichtern“ gemäß dem Prüfungsbescheid, ist die folgende Schlussfolgerung keinesfalls daraus zu ziehen, dass „die Leiterplatte 34 auch als Relais zwischen anderen Bauteilen und dem Kabel 14 dient“, da die Leiterplatte 34 nach D2 nur zur Verbindung des Kontrollwählers 30 sowie des Auslösers 32 mit dem Kabel 14 dient. Weiterhin gemäß D2, dass „der Umschalter 26 über das Kabel 14 Strom vom Generator 12 empfängt“, und von dem folgenden Blockdiagramm in Figur 1 ist es zu sehen, dass die Schneide 24 und der Umschalter 26 in D2 nicht über Leiterplatte 34 mit dem Kabel 14 verbunden sind, sondern direkt mit Kabel 14 verbunden sind.
 
  
 
                                                                         Figur 1 von D2
 
Das heißt, dass die Leiterplatte 34 von D2 nicht als Relais zwischen dem Umschalter 26 und dem Kabel 14 dient. In D2 wird die Leiterplatte nicht zur Ausbildung eines solchen Grundkörpers verwendet, und liegt auch kein Verbindungsweg wie „Klemme 1 der Schneide → Grundkörper (Klemme 2 → Leiterplatte) → Kabel“ in D2 vor. Die technische Lösung, wobei die Leiterplatte als Relais zwischen der Klemme 2 und dem Kabel, wird in D2 auch nicht offenbart, deshalb ist D2 für die Ausbildung vom „Grundkörper“ in der vorliegenden Erfindung weder offensichtlich noch aufschlussreich.
 
Darüber hinaus hat die Beschreibung vom „Substrat“ in D3 nur die Übertragung elektrischer Signale zwischen dem Schalter und der Schneide, und keine Verwendung als Relais zwischen dem Schalter und der Leiterplatte offenbart. In D3 besteht ebenfalls kein Verbindungsweg wie in D2, somit ist D3 auch für die Ausbildung vom „Grundkörper“ in der vorliegenden Erfindung weder offensichtlich noch aufschlussreich.
 
Im Urteil des Obersten Volksgerichts für geistiges Eigentum Chinas 2021 wird es festgehalten, dass „bei der Bewertung der erfinderischen Tätigkeit, die technischen Unterscheidungsmerkmale, die eng miteinander verbunden sind, voneinander abhängen, zusammenwirken, gemeinsam dasselbe technische Problem lösen und verknüpfte technische Wirkungen erreichen, als Ganzes betrachtet werden sollten, anstatt einfach isoliert zu bewerten“. In diesem Fall hat der Prüfer den Zusammenhang von der Klemme 2, der Leiterplatte und dem Substrat in der vorliegenden Anmeldung übersehen, und insbesondere das technische Mittel, nämlich der gesamte Grundkörper zur Lösung des technischen Problems der „Verbesserung der Montierbarkeit des elektrischen Werkzeugs“ zerlegt, d. h. dieses technische Merkmal fragmentiert. Der Prüfer hat dann einfach die in D2 und D3 verstreuten technischen Merkmale (wie Leiterplatte und Substrat) zu D1 zusammengefügt und glaubte, dass in D2 und D3 technische Anregungen vorliegen. Diese Bewertung ist nicht vernünftig und stellt nur eine Rückschau dar, nachdem er die technische Lösung der vorliegenden Anmeldung gesehen hat.
 
Es versteht sich, dass zusätzlich zu den oben genannten Begründungen auch der Anspruch geändert werden kann, damit die Ganzheit des Grundkörpers vom Aufbau ausgehend geklärt werden, um bei dem korrekten Verständnis des technischen Konzepts der vorliegenden Anmeldung beizutragen.

„der Grundkörper umfasst:
 
einen Grundkörperhauptteil;
 
eine Klemme 2, die die Klemme 1 und ein Kabel elektrisch verbindet, indem sie an die Klemme 1 angelegt wird, und das Kabel elektrisch mit dem externen Kontroller verbunden wird;
 
eine Leiterplatte, die an dem Grundkörperhauptteil vorgesehen ist, und als Relais zwischen der Klemme 2 und dem Kabel verwendet wird; und
 
ein Substrat, das mit der Leiterplatte verbunden ist, und als Relais zwischen dem Schalter und der Leiterplatte verwendet wird.“
 
III. Zusammenfassung
 
Der Schwerpunk in diesem Fall liegt darin, dass der Prüfer das Unterscheidungsmerkmal zwangsweise zerlegt und die Fragmente mit Stand der Technik verglichen hat, während er die Verknüpfung zwischen den Komponenten als Merkmale ignoriert, was zur Abweichung bei der Bestimmung vom Unterscheidungsmerkmal führt, die wiederum zur Abweichung bei der Identifizierung technischer Probleme aufgrund falscher Unterscheidungsmerkmale führt. Bei der Erwiderung vom solchen Prüfungsbescheid ist es wichtig, sich auf das Kernmerkmal, nämlich die Ganzheit zu konzentrieren, sowohl bei der Begründung als auch bei der Argumentierung aufgrund der Änderung.

©2008-2026 By Linda Liu & Partners, All Rights Reserved.
©2008-2025 By Linda Liu & Partners, All Rights Reserved.
×

Öffnen Sie WeChat 'Scan', öffnen Sie die Webseite und klicken Sie auf die Schaltfläche Teilen in der oberen rechten Ecke des Bildschirms